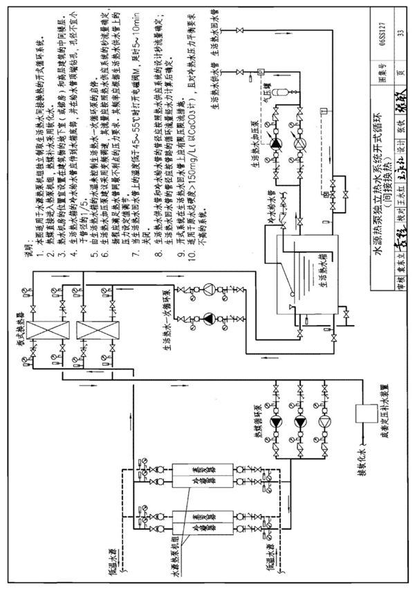
国标图集06SS127《给排水国家建筑标准设计图集》是中华人民共和国住房和城乡建设部批准发布的国家建筑标准设计图集之一。该图集主要针对建筑给排水工程的设计与施工,提供了详细的技术指导和标准化的设计方法。本图集内容包括给水系统、排水系统、热水供应系统、消防给水系统等相关设计图纸和技术说明。适用于各类民用建筑和工业建筑的给排水工程设计,为设计人员、施工单位和监理单位提供了统一的技术依据。06SS127图集遵循国家现行相关规范标准,注重实用性和可操作性,旨在提高给排水工程的设计质量和施工效率,确保工程安全可靠、经济合理。该图集是建筑给排水专业设计人员必备的参考资料,也是相关工程技术人员的重要技术工具。
