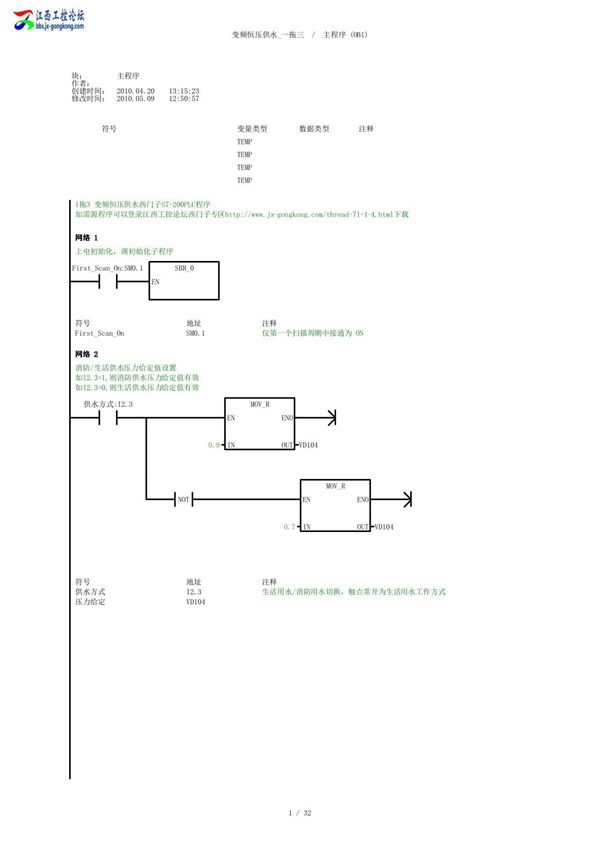
西门子S7-200PLC编程实例——变频恒压供水一拖三系统简介该系统采用西门子S7-200PLC作为主控制器,结合变频器实现恒压供水功能,控制三台水泵的循环运行。系统通过压力传感器实时检测管网压力,PLC根据设定压力值与实际压力值的偏差,通过PID算法调节变频器输出频率,从而控制水泵转速,维持水压恒定。当用水量较小时,系统仅启动一台水泵变频运行;当用水量增加时,PLC自动切换至工频运行当前水泵,并启动下一台水泵变频运行,实现三台水泵的循环切换与节能控制。该系统具有压力稳定、节能高效、自动化程度高等特点,适用于小区、工厂等场合的恒压供水需求。
