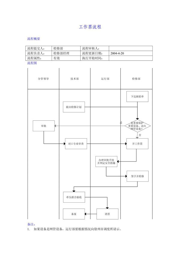
工作票流程是企业或组织为确保作业安全、规范操作而制定的一套标准化管理程序。它主要用于高风险作业场景,如电力、化工、建筑等行业,通过书面形式明确作业内容、安全措施、责任人及时间节点。流程通常包括以下环节:1.申请:作业负责人填写工作票,说明任务详情及风险点。2.审批:安全部门或主管审核工作票,评估风险并补充安全要求。3.签发:批准后正式签发,明确作业人员、监护人员及有效期。4.执行:作业人员按票操作,落实安全措施(如断电、隔离、防护等)。5.关闭:完成作业后确认现场安全,各方签字归档。工作票的核心目的是通过流程管控降低人为失误,防止事故发生,同时留存记录便于追溯责任。
