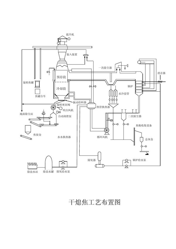
干熄焦流程图简介:干熄焦是一种环保节能的焦炭冷却工艺,通过惰性气体(如氮气)在密闭系统中循环冷却红焦,替代传统湿熄焦的水冷却方式。流程图主要包含以下关键环节:红焦装入、干熄炉冷却、循环气体系统、余热回收及焦炭排出。该工艺可回收红焦显热产生蒸汽,减少污染排放,提高焦炭质量,广泛应用于现代焦化行业。流程图直观展示了气体与焦炭逆流换热、锅炉发电及气体净化等核心过程。

干熄焦流程图简介:干熄焦是一种环保节能的焦炭冷却工艺,通过惰性气体(如氮气)在密闭系统中循环冷却红焦,替代传统湿熄焦的水冷却方式。流程图主要包含以下关键环节:红焦装入、干熄炉冷却、循环气体系统、余热回收及焦炭排出。该工艺可回收红焦显热产生蒸汽,减少污染排放,提高焦炭质量,广泛应用于现代焦化行业。流程图直观展示了气体与焦炭逆流换热、锅炉发电及气体净化等核心过程。
