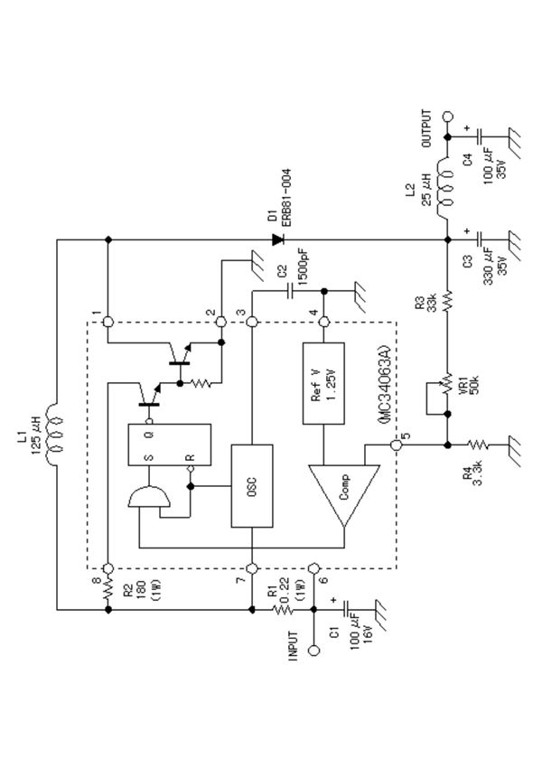
MC34063A是一款常用的DC-DC转换控制芯片,适用于升压、降压和电压反转电路。以下是由MC34063A构成的升压式开关电源电路简介:该升压电路通过MC34063A控制开关管(通常为外部NPN或MOSFET)的导通与关断,配合电感、二极管和输出电容实现电压提升。工作时,电感在开关管导通时储能,关断时释放能量,通过二极管向输出电容充电,从而在输出端获得高于输入电压的稳定直流。MC34063A内置1.25V基准电压,通过外部分压电阻调节输出电压,典型转换效率可达70%-85%。电路需注意电感饱和电流、续流二极管选型及布局布线,以降低开关噪声。此方案成本低,适用于电池供电设备等中小功率升压场合。
